Die 4. Generation der Mercedes-Benz E-Klasse ist in einer breiten Palette von Karosserievarianten erhältlich. Die erste, die im Frühjahr 2009 auf den Markt kam, war die Limousine W212. Im Mai 2009 wurde das Coupé und Cabrio der CLK-Klasse durch ein Coupé der E-Klasse unter der Bezeichnung C207 ersetzt, und später, gegen Ende des Jahres 2009, begann der Verkauf des Kombis S212. Das Cabrio A207 kam im März 2010 auf den Markt. In diesem Artikel werden wir einen detaillierten Blick auf die Belegung der Sicherungen und Relais im Mercedes E-Klasse W212 (vierte Generation; Modifikationen E200, E250, E300, E350, E500). Baujahre: 2009, 2010, 2011, 2012, 2013, 2014, 2015, 2016.

Hier finden Sie die Positionen, Beschreibungen und Fotos der Sicherungskästen. „Zigarettenanzünder“ und „Kraftstoffpumpe“ sind fett hervorgehoben.
Im Motorraum

Lage der Komponenten.
Hauptsicherungskasten
Diese Einheit befindet sich in der Nähe der Windschutzscheibe auf der linken Seite.

Das Foto ist ein Beispiel.
Belegungsplan

Nr. Ampere | Beschreibung
J. Klemmen 15
K. Klemmen 15R
L. Beheizte Wischerblätter
M. Klemmen 50, Anlasser
N. Klemmen 87, Motor
O. Hupe
P. Katalysatorentlüftung (272 Motoren)
Q. Relais für Zusatzgetriebeölpumpe
R. Relaisklemme 87, Fahrgestell
1. 25A | Elektronisches Stabilitätskontrollmodul ESP Premium (Fahrzeuge mit Linkslenkung) / Steuermodul für das regenerative Bremssystem (Fahrzeuge mit Linkslenkung) / Gebläsesteuerung (Fahrzeuge mit Rechtslenkung)
2. 30A | Türsteuermodul vorne links (bis 31.05.2010) / Türsteuermodul hinten links (ab 01.06.2010; Fahrzeuge mit Rechtslenkung)
3. 30A | Türsteuermodul vorne rechts (bis 31.05.2010) / Türsteuermodul hinten rechts (ab 01.06.2010; Linkslenker-Fahrzeuge)
4. 20A | Kraftstoffmodul-Steuermodul (Benzinpumpen-Sicherung) (Motor 157) / 7.5A | Kraftstofffilter-Kondensatsensor-Steuermodul mit Heizelement (Motor 651) / 20A | Kraftstofffilter-Kondensatsensor mit Heizung (Motoren 642, 651; bis 31.05.2010)
5. 7.5A | Kombiinstrument / Schalter der Außenbeleuchtung / SAM-Steuermodul mit Sicherungs- und Relaismodul im hinteren Teil des Fahrgastraums / Elektronisches Stabilitätskontrollgerät ESP (ab 01.03.2013)
6. 10A | Bei Fahrzeugen mit Dieselmotor: CDI-Steuergerät / Bei Fahrzeugen mit Ottomotor: Steuergerät ME / Motoren 271.958, 274.920 CNG-Steuergerät
7. 20A | Angeschlossen über Relaisklemme 50 Anlasser: Starter
8. 7.5A | Steuergerät Beifahrer-Rückhaltesystem (Supplemental Restraint System)
9. 15A | Steckdose im Handschuhfach
10. 30A | Elektrischer Scheibenwischermotor und Beheizte Wischerblätter
11. 7.5A | Audiosystemanzeige/COMAND; Audio/COMAND-Bedienfeld; Navigationseinheit; Halterung für Navigationsmodul; COMAND-Gebläsemotor
12. 7.5A | Bedienfeldeinheit Klimatisierungssystem / Oberes Bedienfeld Steuermodul / Fahrzeuge mit den Bedienelementen 722, 724, 725: Schlüssel für den Fahrmodus Automatikgetriebe / Gültig mit Code 489 (AIRMATIC): Fahrwerkstastenblock
13. 7.5A | Steuermodul für elektronisches Lenksäulenmodul / Multifunktionskamera / Multifunktions-Stereokamera (ab 01.03.2013)
14. 7.5A | Steuermodul Elektronisches Stabilitätsprogramm ESP
15. 7.5A | Steuermodul für das zusätzliche Rückhaltesystem (Supplemental Restraint System)
16. 5A | Elektrischer Klimakompressor / DIRECT SELECT-Schnittstelle (Getriebe 722.930/931) / Elektronisches Wählhebel-Steuermodul (Getriebe 722, außer 722.930/931)
17. 30A | Steuermodul für die Dachbedieneinheit Steuermodul für Panorama-Schiebedach mit Schiebedach
18. 7.5A | Schalter für Außenbeleuchtung / Schaltmodul für die Instrumententafel (bis 28.02.2013) / Steuergerät obere Schalttafel (bis 28.02.2013) / Relais für Zusatzgetriebeölpumpe (Getriebe 722) / Steuergerät für Leistungselektronik
19. 20A | Steuermodul elektronischer Zündschalter und Steuermodul für elektrisches Lenkschloss
20. 40A | Elektronisches Stabilitätskontrollmodul ESP (Fahrzeuge mit Linkslenkung) / Steuermodul für das regenerative Bremssystem (Fahrzeuge mit Linkslenkung)
21. 7.5A | Bremssignalgeber (28.02.2013) / Hybrid-Bremslichtschalter (28.02.2013) / Handschuhfachbeleuchtungslampe / Belegungserkennungssystem und AKSE des Beifahrersitzes / Steuergerät Weight Sensing System
22. 15A | Gebläsemotor des Verbrennungsmotors Klimaanlage mit integrierter Steuerung (650W, 800W) / Motor 156: Elektrische Steckverbindung des Innenraum- und Motorkabelbaums und Kabelendverschluss Klemme 87 M2e / Motoren 271, 272.98, 274.9, 276 und Motor 651 (außer 4MATIC-System): Kühlerjalousieaktuator / Motoren 157, 271, 272, 273, 274, 276, 278: Elektrische Steckverbindung des Innenraum- und Motorenkabelbaums / Motoren 642, 651: CDI-Steuergerät und Elektrische Steckverbindung des Innenraum- und Motorkabelbaums.
23. 20A | Bei Fahrzeugen mit Dieselmotor: SAM mit Sicherungs- und Relaismodul im hinteren Teil des Fahrgastraums / Motoren 271, 642, 651: Kabelendverschluss Klemme 87 M1e / Motoren 156, 157, 271, 272, 273, 274, 276, 278, 642, 651: Elektrische Steckverbindung des Fahrgastraums und des Motorkabelbaums. / Motor 271: Steuergerät ME
24. 15A | Motoren 156, 157, 271, 272, 273, 274, 276, 276, 278, 642, 651: Elektrische Steckverbindung des Innenraum- und Motorkabelbaums. / Für Fahrzeuge mit Dieselmotor: CDI / Für Fahrzeuge mit Ottomotor: ME / Motoren 271.958, 274.920 CNG
25. 15A | Motoren 642, 651: Stickoxid-Steuergerät nach Partikelfilter, Stickoxid-Steuergerät nach SCR-Katalysator, Rußsensor-Steuergerät / Für Fahrzeuge mit Benzinmotor: ME-Steuergerät / Gültig für Fahrzeugtyp 212.095/098/298: CP Ölkühlsystem-Umwälzpumpenrelais, HYBRID Leistungselektronik Kühlmittelumwälzpumpenrelais / Motor 156: Kabelendverschluss Klemme 87 M3e
26. 20A | Audiomodul und COMAND
27. 7.5A | Steuermodul elektronischer Zündschalter / Bei Fahrzeugen mit Dieselmotor: CDI-Steuermodul / Bei Fahrzeugen mit Ottomotor: ME-Steuermodul / Motoren 271.958, 274.920 CNG-Steuermodul
28. 7.5A | Kombiinstrument
29. 10A | Scheinwerfereinheit vorne rechts (bis 28.02.2013)
30. 10A | Scheinwerfereinheit vorne links (bis 28.02.2013)
31A. 15A | Linke Hupe und Rechte Hupe
31B. 15A | Linke Hupe und Rechte Hupe
32. 40A | Elektrische Luftpumpe
33. 10A | Steuergerät für elektronische Automatikgetriebesteuerung (Getriebe 722.6) / Steuergerät für vollintegriertes automatisches Getriebesteuerungssystem (Getriebe 722.9, 724, 725)
34. 7.5A | Motor 156: Kraftstoffpumpen-Steuermodul / Motoren 271, 272, 273, 642, 651: Kraftstoffpumpen-Steuermodul
35. 7.5A | Stromversorgungsrelais für HYBRID-Steuergeräte
36. 7.5A | Nachtsicht-Steuergerät / DISTRONIC (bis zum 28.02.2013) / Radarsensor vorne mit großer Reichweite (ab 01.03.2013) / COLLISION PREVENTION ASSIST (ab 01.03.2013)
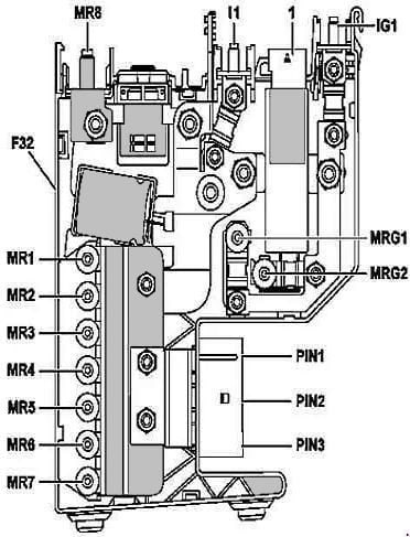
Zusätzlicher Sicherungskasten Nr. 1
Wird in der Nähe der rechten Säule aufgestellt.
Belegungsplan
Mit ECO Start/Stopp-System

Nr. Ampere | Beschreibung
R8. 350A | Stromerzeuger und Autonomes Heizungssteuergerät
MR4. 100A | Verbrennungsmotorgebläse Elektromotor-Klimaanlage mit integrierter Regelung (650 W, 800 W)
MR5. 150A | Bei Fahrzeugen mit Dieselmotor: Optionale elektrische Heizung
MR6. 60A | SAM-Frontsteuergerät mit Sicherungs- und Relaismodul
MR7. 150A | SAM-Frontsteuergerät mit Sicherungs- und Relaismodul
MR9. Leer
MG2. 100A | SAM-Frontsteuergerät mit Sicherungs- und Relaismodul
MR3. 80A | Steuermodul für elektrische Servolenkung
IG1. 150A | SAM-Steuermodul mit Sicherungs- und Relaismodul im hinteren Teil des Fahrgastraums
IM1. 100A | SAM-Steuermodul mit Sicherungs- und Relaismodul im hinteren Teil des Fahrgastraums
PIN1. 50A | Gebläsesteuerung (Linkslenkerfahrzeuge) / Signale vom elektronischen Stabilitätskontrollmodul ESP (Rechtslenkerfahrzeuge) / ESP Premium Elektronisches Stabilitätskontrollmodul (Rechtslenkerfahrzeuge)
PIN2. 50A | Signale vom Steuergerät des elektronischen Stabilitätskontrollsystems ESP (Fahrzeuge mit Rechtslenkung) / ESP Premium Elektronisches Stabilitätsregelmodul (Rechtslenker)
PIN3. 60A | AIRMATIC-Relais / Steuermodul für das vollintegrierte Getriebesteuerungssystem (Getriebe 725)
Ohne ECO Start-Stopp-System

Nr. Ampere | Beschreibung
MR8. Thermische Sicherung, ausgelöst durch das Steuergerät für das zusätzliche Rückhaltesystem
MR1. 50A | Steuermodul elektrische Servolenkung
MR2. Leer
MR3. Leer
MR4. 100A | Kühlerlüftermotor und Klimaanlage mit integrierter Regelung (650 W, 800 W)
MR5. 150A | Bei Fahrzeugen mit Dieselmotor: Optionale elektrische Heizung
MR6. 60A | SAM-Frontsteuerzentrale mit Sicherungs- und Relaismodul
MR7. 150A | SAM-Frontsteuerzentrale mit Sicherungs- und Relaismodul
PIN1. 50A | Gebläsesteuerung (Fahrzeuge mit Linkslenkung) / Signale vom elektronischen Stabilitätskontrollgerät ESP (Rechtslenkerfahrzeuge) / ESP Premium Elektronisches Stabilitätsprogramm (Fahrzeuge mit Rechtslenkung)
PIN2. 50A | Signale vom elektronischen Stabilitätskontrollgerät ESP (Rechtslenkerfahrzeuge) / ESP Premium Elektronisches Stabilitätsprogramm Steuergerät (Fahrzeuge mit Rechtslenkung)
PIN3. 60A | AIRMATIC-Relais / Steuergerät für die vollintegrierte Getriebesteuerung (Getriebe 725)
MRG1. Leer
MRG2. 100A | SAM-Frontsteuergerät mit Sicherungs- und Relaismodul
IG1. 150A | SAM-Steuergerät mit Sicherungs- und Relaismodul im hinteren Teil des Fahrgastraumes
I1. 100A | SAM-Steuergerät mit Sicherungs- und Relaismodul im hinteren Teil des Fahrgastraumes
Mit Hybridmotoren

Nr. Ampere | Beschreibung
MR8. Thermische Sicherung, ausgelöst durch das Steuergerät des zusätzlichen Rückhaltesystems
MR4. 100A | Kühlgebläsemotor/Klimaanlage mit integrierter Steuerung (650 W, 800 W)
MR5. 150A | Bei Fahrzeugen mit Dieselmotor: Elektrische Zusatzheizung
MR6. 60A | SAM-Frontsteuerzentrale mit Sicherungs- und Relaismodul
MR7. 150A | SAM-Frontsteuerzentrale mit Sicherungs- und Relaismodul
MR9. 150A | HYBRID Sicherungs- und Relaismodul
MG2. 100A | SAM-Frontsteuergerät mit Sicherungs- und Relaismodul
MR3. 80A | Steuergerät für elektrische Servolenkung
IG1. 150A | SAM-Steuerzentrale mit Sicherungs- und Relaismodul im hinteren Teil des Fahrgastraums
IM1. 100A | SAM-Steuergerät mit Sicherungs- und Relaismodul im hinteren Teil des Fahrgastraums
PIN1. 50A | Gebläsesteuerung (Fahrzeuge mit Linkslenkung) / Steuergerät für das regenerative Bremssystem (Rechtslenker-Fahrzeuge)
PIN2. 50A | Steuergerät für Rückspeisung (Rechtslenker)
PIN3. 60A | AIRMATIC-Relais
Zusätzlicher Sicherungskasten Nr. 2

Befindet sich in der Nähe des rechten Scheinwerfers. Nur für Fahrzeuge mit Hybridmotor.
Belegungsplan

Nr. Ampere | Beschreibung
130. 5A | Modul für das regenerative Bremssystem
131. 5A | Modul des Batteriemanagementsystems
132. Reserve
133. 5A | Steuermodul Leistungselektronik
134. 5A | Vakuumpumpenrelais (-)
135. 7.5A | Modul des Batteriemanagementsystems
136. 7.5A | Pyrotechnischer Abscheider
137. 7,5A | Umwälzpumpe 1
138. 7,5A | Umwälzpumpe 2
139. 7,5A | Motoren 651: Getriebe-Kühlmittel-Umwälzpumpe
140. 40A | Vakuumpumpenrelais (+)
141. Reserve
142. Reserve
S. Relais der Getriebekühlmittel-Umwälzpumpe
T. HYBRID-Steuergerät Stromversorgungsrelais
U. HYBRID-Leistungselektronik Kühlmittel-Umwälzpumpenrelais
Im Kofferraum
Hier befinden sich zwei Blöcke, die für den Schutz der elektrischen Schaltkreise des Fahrzeugs zuständig sind.
Sicherungskasten

Befindet sich auf der rechten Seite hinter der Verkleidung (Limousine).

Hinter der Verkleidung auf der rechten Seite (Kombi).

Foto - Beispiel.
Belegungsplan

Nr. Ampere | Beschreibung
A. Relais der Klemme 15
B. Klemme 15R (1)
C. Heckscheibenheizung
D. Kraftstoffmodul - Diesel
E. Kofferraumwischer
F. Sitzpositionsverstellung
G. Klemme 15R (2)
37. 7.5A | Magnetspule, NECK-PRO Kopfstütze Fahrersitz / Magnetspule Kopfstütze Beifahrersitz NECK-PRO
38. 15A | Scheibenwischermotor Kofferraumtür
39. 30A | Steuergerät Tür hinten links (bis 31.05.2010) / Steuergerät Vordertür links (ab 01.06.2010; Rechtssteuerung)
40. Reserve
41. 30A | Steuergerät Tür hinten rechts (bis 31.05.2010) / Türsteuergerät vorne rechts (ab 01.06.2010; Linkssteuerung)
42. 25A | Elektrisches Kraftstoffpumpenrelais, Benzinpumpensicherung Mercedes 212 / Motoren 271, 272, 273, 274, 642, 651, 156, 276, 278: Kraftstoffpumpensteuergerät
43. 7.5A | Telekommunikationsdienste Kommunikationsmodul
44. 30A | Schalter für die teilelektrische Einstellung der Beifahrersitzposition
45. 30A | Schalter für teilelektrische Einstellung des Fahrersitzes
46. 7.5A | Antennenverstärker FM 1, AM, ZV und KEYLESS-GO / Gültig für Typ 212.0/1: Heckscheibenantennenverstärker 1 / Gültig für Typ 212.2: DAB III-Band-Antenne, Alarmsirene (H3/1), Steuergerät für Innenraumsicherung und Abschleppschutzsystem / Gültig ab 01.06.2011 für Motor 157, 276, 278: Relais Kühlmittelumwälzpumpe
47. Reserve
48. Reserve
49. 40A | Über das Heckscheibenheizungsrelais werden eingeschaltet: Heckscheibenheizung
50. 50A | Umkehrgurtstraffer vorne rechts
51. 50A | Umkehrspanner für Sicherheitsgurte vorne links
52. Reserve
53. 30A | Steuergerät für Anhängererkennung
54. 15A | Steuergerät für Anhängererkennung
55. Reserve
56. 15A | Anhängersteckdose
57. 20A | Steuergerät für Anhängererkennung oder 7.5A | Gültig für Typ 212.074 - Schwellerverkleidungen mit beleuchteten Einstiegsleisten vorne links und Schwellerverkleidungen mit beleuchteten Einstiegsleisten vorne rechts
58. 25A | Steuergerät für Anhängererkennung
59. 7.5A | DiStRONIC-Sensor (DTR) Stoßfänger vorne links
DISTRONIC-Sensor (dTr) vorderer Stoßfänger auf der rechten Seite
60. 7.5A | Pneumatikpumpe für Multikontursitz oder 30A | Pneumatikpumpe für Multikontursitz mit dynamischer Sitzunterstützung
61. 40A | Steuergerät Kofferraumklappensteller und Steuergerät für Heckklappenbetätigung
62. 25A | Steuergerät für den Fahrersitz
63. 25A | Steuergerät für Rücksitzheizung
64. 25A | Steuergerät Beifahrersitz
65. 7.5A | Steuergerät für die Lenkradheizung (bis 28.02.2013) oder 10A | Steuergerät Lenksäulenelektronikmodul (ab 01.03.2013)
66. 7.5A | Elektromotor für Kabinenlüfter hinten
67. 40A | Steuergerät für den Lautsprecherverstärker
68. 15A | Steuergerät AIRMATIC, Steuergerät für die elektronische Niveauregulierung des Fahrzeugs an der Hinterachse
69. 25A | Verstärker für Hecklautsprecher
70. 5A | Steuergerät für das Reifendruckkontrollsystem
71. 15A | Steckdose vorne im Fahrgastraum und Mercedes 212 Zigarettenanzünder-Sicherung
72. 15A | Steckdose im Kofferraum
73. 5A | Diagnosestecker / Empfänger für die Funkfernbedienung der Standheizung / Fahrmodus-Steuergerät (Getriebe 722.930/931)
74. 15A | KEYLESS-GO / Ab 01.03.2013 mit Code 641 (Dynamische LED-Scheinwerfer für Linkslenker) oder Code 642 (Dynamische LED-Scheinwerfer für Rechtslenker): Scheinwerfereinheit vorne rechts / Gültig mit Code 631 (LED-Scheinwerfer statisch für Linkslenker) oder Code 632 (LED-Scheinwerfer statisch für Rechtslenker): Scheinwerfereinheit vorne links (ab 01.03.2013), Scheinwerfereinheit vorne rechts / DC/AC-Wandler (ab 01.12.2011)
75. 20A | Heizgerät für Standheizung oder 25A | Relais Elektromotor Ölkühlergebläse (Motoren 156) oder 20A | Gültig ab 01.03.2013 mit Code 641 (Dynamic LED-Scheinwerfer für Linkslenker) oder Code 642 (Dynamic LED-Scheinwerfer für Rechtslenker): Scheinwerfereinheit vorne links oder
20A | Gültig ab 01.03.2013 mit Code 631 (LED-Scheinwerfer statisch für Linkslenker) oder Code 632 (LED-Scheinwerfer statisch für Rechtslenker): Scheinwerfereinheit vorne links und Scheinwerfereinheit vorne rechts
76. 15A | Getränkehalter hinten / Steckdose in der Mittelkonsole im hinteren Teil des Fahrgastraums / Elektrischer Plug-in USB-Anschluss im Fond des Fahrzeugs
77. 7.5A | Steuergerät Weight Sensing System (bis 28.02.2013) / Navigationsrechner (China, Korea) / Getränkehalter hinten
78. 7.5A | Medienschnittstelle, Multimedia-Anschlussmodul
79. 5A | Radarsensoren (bis 31.05.2010) / Steuergerät für Video- und Radarsensoren (ab 01.06.2010) / Steuergerät Fahrwerkdatenbus-Schnittstelle (ab 01.03.2013)
80. 5A | Steuergerät Einparkhilfe
81. 5A | Verstärker/Kompensator für Mobiltelefonantennen, Elektrische Steckverbindung für Mobiltelefon, Navigationscomputer (China, Korea)
82. 10A | Gebläseregler des linken Vordersitzes, Regler für das Gebläse des rechten Vordersitzes
83. 7.5A | Kabelendhülse der Klemme 15R, Navigationscomputer (China, Korea), Steuergerät für Notrufsystem „Elektronische Mauterhebung“ (Japan)
84. 5A | Rückfahrkamera (ab 01.03.2013) / Steuergerät für 360°-Kamera (ab 01.03.2013) / SDAR/High Definition Tuner (Satellitenradio SIRIUS) Steuergerät (bis 31.05.2010) / Steuergerät für digitales Satellitenradio (SDAR) (SIRIUS Satellite Radio) (ab 01.06.2010) / Steuergerät für Digital Audio Broadcasting (DAB) (ab 01.06.2010) / Rückfahrkamera-Steuergerät und Rückfahrkamera-Stromversorgungsmodul (Japan)
85. 7.5A | TV-Tuner (analog / digital) (bis 28.02.2015) / Digitaler TV-Tuner (bis 28.02.2015) / Tuner-Modul (ab 01.03.2015)
86. 7.5A | DVD-Spieler / Display im hinteren Teil des Fahrgastraums
87. 7.5A | Steuergerät Notrufsystem / Relais Kühlmittelumwälzpumpe (ab 01.06.2011; USA) / Telekommunikationsmodul für Telekommunikationsdienste (ab 01.03.2015) / Multifunktionales Steuergerät für Sonderfahrzeuge (N26/14)
88. 15A | Automatikgetriebe-Servomodul für DIRECT SELECT-System (Getriebe 722.9)
89. 30A | Steuergerät für Anhängererkennung / Multifunktionales Sonderfahrzeug-Steuergerät (MSS) / Kraftstoffpumpensteuergerät (bis 28.02.2013; Motor 157)
90. 40A | AdBlue® -Sicherungskasten (Motor 642.8) / Gültig für Typ 212.076/276: Relais Kühlmittelumwälzpumpe
91. 10A | SAM Steuergerät vorne mit Sicherungs- und Relaismodul (Getriebe 722)
92. 15A | SCHLÜSSELLOS-GO / Schlüsselloses Öffnungsmodul für Kofferraumdeckel unter dem hinteren Stoßfänger (ab 01.03.2013) / AC/DC-Wandler-Steuergerät (bis 30.11.2011)
Hochstromsicherungen
Befindet sich in der Nähe der Batterie.
Belegungsplan

Nr. Ampere | Beschreibung
170. Reserve
171. 60A | SAM-Steuerzentrale vorne
172. 100A | SAM-Steuereinheit hinten im Fahrgastraum
Alle elektrischen Geräte
Allgemeiner Aufbau der elektrischen Anlage im Mercedes W212.

1. ABS-Steuermodul;
2. Klimasteuermodul - im Bedienfeld der Heizung;
3. Klimatisierungs-/Heizungsgebläsemotor-Steuergerät - neben dem Heizungsgebläsemotor;
4. Antennensignalverstärker 1 - in der „C“-Säule;
5. Antennensignalverstärker 2 - in der „C“-Säule;
6. Sirene der Diebstahlwarnanlage - hinter der Radkastenabdeckung des rechten Vorderrads;
7. Zusatzbatterie - unter dem Hohlraum des Gepäckraums;
8. Zusatzbatterie - beim Schalthebel an der Lenksäule;
9. Zusatzbatterie-Relais - unter den hohlen Gepäckfächern;
10. Batterie (außer Motor 273);
11. Batterie (Motor 273) - Kofferraum;
12. Batterie-Stromsteuerrelais (kombiniert mit Sicherungskasten/Relais 2 im Motorraum);
13. Steuergerät zum Öffnen/Schließen des Kofferraumdeckels - unter der Hutablage;
14. Diagnosestecker (DLC);
15. elektrisches Steuermodul der linken Vordertür;
16. Elektrisches Steuermodul für die linke Hintertür;
17. elektrisches Steuermodul für die rechte Vordertür;
18. Elektrisches Steuermodul für die rechte Hintertür;
19. Motorsteuerungsmodul (Diesel) - Motor 651;
20. Motorsteuermodul (Diesel) - außer Motor 651;
21. Motorsteuermodul (Benziner) - Motor 271;
22. Motorsteuermodul (Benziner) - außer Motor 271;
23. Kraftstoffpumpen-Steuermodul - unter dem Rücksitz;
24. Sicherungs-/Relaiskasten, Motorraum 1;
25. Zusätzlicher Sicherungskasten unter der Motorhaube;
26. Sicherungskasten im Fahrgastraum;
27. Sicherungs-/Relaiskasten, Gepäckraum 1 - hinter der rechten hinteren Verkleidung;
28. Sicherungskasten/Relaiskasten, Kofferraum 2 - unter dem Boden - Motor 273;
29. Glühkerzen-Steuermodul;
30. Scheinwerfersteuermodul, links (Xenon-Scheinwerfer);
31. Scheinwerfersteuermodul, rechts. (Xenon-Scheinwerfer);
32. Hupe 1 - hinter dem vorderen Stoßfänger;
33. Hupe 2 - hinter dem vorderen Stoßfänger;
34. Steuermodul des Zündschalters;
35. Steuergerät für die Fernsteuerung der Zentralverriegelung und des Motorstarts - hinter der rechten hinteren Verkleidung;
36. Steuergerät für die Beleuchtung;
37. Multifunktionssteuergerät 1 - an der Sicherungs-/Relaisbox im Motorraum 1 angebracht - Funktionen: Klimakompressor, Klimadruckregelung, Bremsflüssigkeitsstand, Kühlmittelstand, Scheinwerfer, Warnblinkanlage, Scheibenwaschdüsenheizung, Scheinwerferwaschanlage, Blinker, Innenbeleuchtung, Raumtemperatur, Scheibenwaschanlage, Scheibenwischer;
38. Multifunktions-Steuergerät 2- an der Sicherungs-/Relaisbox im Gepäckraum 1 - Funktionen: Diebstahlsicherung, Zentralverriegelung-Kofferraumdeckel, elektrische Sitze, Tankklappe/-abdeckung, Heckscheibenheizung, Sitzheizung, Rückleuchten, Kopfstützen der Rücksitze, Heckscheibenrollo;
39. Multifunktionsschalter Steuergerät 1 - Funktionen: Standheizung, Vordersitzbelüftung, Vordersitzheizung, Parksystem, Kopfstützen der Rücksitze, Heckscheibenvorhang, Stopp-Start-System;
40. Multifunktionsschalter Steuergerät 2 - Funktionen: Klimaanlage, Diebstahlsicherung, Innenbeleuchtung, örtliche Beleuchtungslampen, Schiebedach;
41. Umgebungslufttemperatursensor;
42. Parksystem-Steuermodul - unter der Fußmatte;
43. Steuermodul für die Sitzeinstellung (links) - am Sitz;
44. Steuermodul für die Sitzeinstellung (rechts) - auf dem Sitz;
45. Steuermodul der Sitzheizung - hinter der rechten hinteren Verkleidung;
46. Steuermodul für die Lenksäule - unter dem Lenkrad;
47. Steuermodul für die Lenksäulenverriegelung (einige Modelle);
48. elektrisches Steuergerät für das Schiebedach;
49. Elektronisches SRS-Steuermodul;
50. Fahrwerkssteuermodul - unter der Fußmatte;
51. Steuermodul für die Anhängerelektronik - hinter der rechten hinteren Verkleidung;
52. Elektronisches Getriebesteuermodul (722.6) - unter der Matte;
53. Elektronisches Getriebesteuermodul (722.9) - im Getriebe;
54. Wählhebel-Steuermodul;
55. Steuermodul für das Reifendruckkontrollsystem - oberhalb der Hinterachse;
56. Abstandsregelmodul (Tempomat) - unter der Matte.
Videoanleitung für den Zugang.
Sehr hilfreich! Vielen Dank!